安全·節能電加熱導熱油爐廠家B級鍋爐資質、省“專精特新”、國家高新技術企業

服務熱線:400-000-9261 谘詢電話:151 9595 6304

cn二級頁麵banner—新聞資訊2

反應釜導熱油加熱好不好「91羞羞免费网站機械」告訴您

返回列表 來源: 91羞羞免费网站機械 發布日期: 2019.07.05/17:14

現在市場上用反應釜設備的廠家很多,廠家生產產品時需要物料混合反應就需要用到反應釜,反應釜本身不具備加熱和冷卻的功能,所以選擇導熱油加熱,導熱油加熱好不好呢,91羞羞免费网站小編告訴您。 

反應釜導熱油加熱

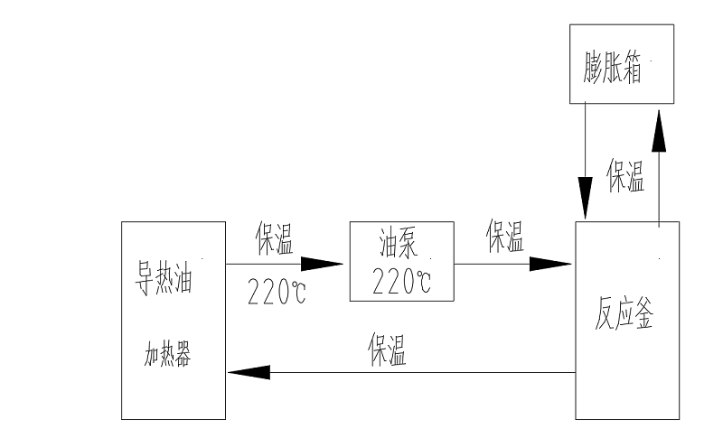
很多廠家用反應釜混合物料時需要加熱或冷卻工藝,由於反應釜本身不具備加熱或冷卻功能,這個時候就需要輔助設備給工藝需求控溫,電加熱導熱油爐就是這麽一款設備,電加熱導熱油爐機組是將導熱油用電能加熱器加熱到一定溫度,泵送入旋轉反應釜再回流入到電加熱導熱油爐的循環過程,實現對反應釜加熱。 

91羞羞免费网站機械通過不斷的研發生產的電加熱導熱油爐具備的優勢有很多,例如:導熱油密度低,加熱能耗低,傳熱快,溫度穩定,壓力小,加熱溫度高等等。所以反應釜選擇導熱油加熱很好,對環境友好,溫控穩定持久,升降溫快。

         導熱油加熱反應釜流程

 91羞羞免费网站機械一直秉承客戶的要求就是91羞羞免费网站的追求,設備品質是硬件,服務是軟件。專注設備細節和安全,反應釜導熱油加熱選擇91羞羞免费网站電加熱器絕對放心!有需要可以谘詢91羞羞免费网站:400-000-9261,151 9595 6304。希望能幫助到您!

【相關推薦】

谘詢熱線

400-000-9261
熱品推薦
ExdbⅡBT4Gb防爆導熱油爐

ExdbⅡBT4Gb防爆導熱油爐

溫度範圍:50-300℃控溫精度:±1℃加熱功率:9~96W控製類型:接觸器/固態繼電器
導熱油加熱器

導熱油加熱器

溫度範圍:50-300℃控溫精度:±1℃加熱功率:100-2000kW控製類型:固態繼電器/可控矽
網站地圖